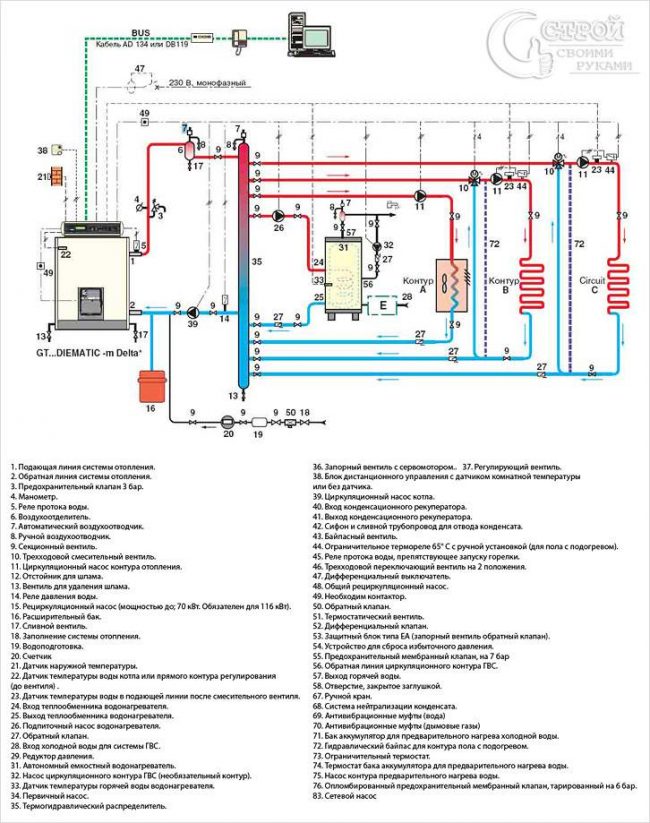
Схема обвязки твердотопливного котла в системе отопления
Гравитационный контур Рассмотрим контур с естественной циркуляцией — гравитационный. При составлении плана избегаем изгибов, стараемся минимализировать количество колен, чтобы не создавать лишних сопротивлений. Исходя из размеров патрубков используемого котла подбираем диаметр труб для контура. Стандартный вариант — не более 1,5 дюймов. Теплоноситель циркулирует внутри гравитационного контура без помощи насоса за счет создаваемой разницы температур. В…






