Газовое оборудование должно устанавливаться только квалифицированными специалистами, так как они имеют опыт в данной сфере и ознакомлены с актуальными стандартами и законодательными нюансами. К тому же, мало установить сам бойлер, нужно корректно подключить его к системе водоснабжения и газовым трубам. Если нет возможности вызвать мастера или хочется попробовать самостоятельно монтировать котёл – статья для вас.
Можно ли установить газовый котел самостоятельно?

Выбор и оборудование помещения под монтаж
Во многом выбор аппаратуры и аксессуаров зависит от СНиП 42-01-2002 «Газораспределительные системы». Это существенно сужает ассортимент выбора, так как конкретный котёл может не подойти для выбранного помещения из-за несоответствия площади и удельной мощности. ВАЖНО! СНиПы регулярно обновляются, а действующие законы вносят в них поправки. Нужно проверять законодательно-правовую базу непосредственно пред установкой.Раньше, например, нельзя было устанавливать котёл в подвале дома, а теперь можно, если дом одноквартирный. Общие требования:
- Комната должна быть хорошо проветриваемая;
- В комнате должны быть оконные проёмы;
- Площадь тем больше, чем больше мощность котла.
С чего начать установку?
- Для начала нужно наметить место установки на стене или на полу, в зависимости от типа котла.
- Проверить, достаточно ли деталей и прочих вспомогательных элементов. В общем, мысленно ставим котёл на будущее место эксплуатации.
- Просмотреть инструкцию к установке.
ВАЖНО! В одиночку можно установить только малогабаритный или напольный котёл (и то не всегда). В большинстве случаев потребуется помощь одного или двух человек.
Требования к помещению
Размеры комнаты для установки зависят от мощности котла. Минимальная площадь – 4 квадратных метра, а высота потолка – 2-2,5 метра.
- Дверной проём – не менее 80 сантиметров в ширину.
- Обязательно наличие окон. Минимальное требование для помещения в 4 квадрата – небольшая форточка, размером 0,15 квадратных метра.
- На каждый киловатт мощности аппарата должно приходиться по 8 кубических сантиметров вентиляции.
- Газовые трубы должны быть металлическими, другой материал не допускается.
- Диаметр дымохода должен зависеть от мощности. Минимальный диаметр – 13 см, при чём он не должен сужаться к верху и должен выступать над поверхностью крыши минимум на пол метра.
- В помещении должны находиться газовые датчики, а на самом котле клапан остановки подачи газа.
- Котёл должен быть оснащён датчиком расхода топлива.
- В многоквартирном доме можно устанавливать котёл везде, кроме подвала, а в одноквартирном рекомендуется установить в подвале.
- Блок питания котла (для автономных котлов) и система подачи электричества должны иметь теплоизоляционные и электроизоляционные экраны.
Как правильно установить оборудование
Чётко следуйте всем правилам и нормам СНиП 42-01-2002 «Газораспределительные системы», не отклоняясь от них. Любая попытка сымпровизировать или изменить классическую технологию может быть замечена проверяющими. А если это повлечёт аварию или убытки другим жильцам дома, владельцу грозит административное, а, в некоторых случаях и уголовное наказание.
- Если котёл настенный, пол под ним должен быть идеально ровным, так как насос, качающий воду может повлечь вибрацию и смещение котла. Если вибрация будет сильной, газовые трубы или система водоснабжения может отсоединиться от котла, что приведёт к утечке газа или к потопу.
- Если есть возможность изготовить подставку под котёл, это обезопасит конструкцию и усилит прочность сцепления с полом.
- Если установить котёл возле плиты, бойлера или прочих нагревающихся элементов, то общая мощность термического поля между ними будет выше, чем показывают датчики, так как они замеряют данный только внутри самой системы. Данное правило не указано в СНиП, но часто является причиной преждевременного износа механизма или выхода из строя.
Документация
Необходимые документы:
- Сводка по расходу топлива конкретным аппаратом. Выполнить её могут как работники, которые устанавливают котёл, так и сам хозяин-установщик. В техническом паспорте устройства должны быть указаны данные по расходу электричества, газа и воды. В течение 14 дней работник газовой службы должен выдать предварительное согласие на установку агрегата.
- Проект монтажа, в котором указаны все пункты и шаги установки, схема подключения коммуникаций и вывода дымохода.
- Техническое условие, в котором указаны данные о монтаже и проведении коммуникаций к котлу.
- Сертификат прибора, просмотренный и заверенный газовщиками. Справку о стандартизации котла.
После согласования проекта можно приступать к установке. Профессионалы как правило ведут протокол установки, в котором отмечают базовые шаги, чтобы защитить себя на случай брака оборудования или несчастного случая, который повлёк убытки. Протокол подписывается заказчиком (хозяином котла). Если выполняется самостоятельная установка, в протоколе нужно отмечать основные этапы, прописанные в инструкции к котлу. Если произойдёт авария во время установки или котёл не будет функционировать должным образом, протокол послужит юридической защитой. ВНИМАНИЕ! В случае, когда установку выполняют специалисты, а протокол подписывает заказчик, он имеет юридическую силу, а если установку выполняет сам заказчик – протокол является обычным описанием действий.
Технология установки газового оборудования
Несмотря на то, что все котлы имеют схожую конструкцию и принцип работы, для напольных, настенных, автономных предусмотрены особые правила и нюансы установки.
Установка настенного котла
- Крепление настенных котлов выполняется при помощи специального кронштейна, который находится в комплекте с устройством. Материал кронштейна должен быть совместим с материалом стенки. Если те, что находятся в комплекте не совместимы со стеной (нужно уточнить это в спецификации к кронштейнам), нужно приобрести другие. Часто в комплекте с котлом предоставляется трафарет для точной разметки крепления.
- Система отопления может быть однотрубная или двухтрубная. Независимо от количества труб, сначала нужно удалить заглушки с патрубков устройства. На вход обратной подачи устанавливают специальный фильтр (сетчатый) для защиты от попадания пыли или грязи.
- Далее нужно загерметизировать все участки контакта (подойдёт как краска, так и силиконовый герметик)
- Аналогично прошлому пункту нужно снять заглушки. Затем трубу, подающую холодную воду нужно оборудовать фильтром, чтобы исключить шанс попадания грязи. Отсекающие краны должны иметь разъёмные соединения (в народе такие называют «американками»). Он делает процесс монтажа намного легче, а замена крана не доставляет проблем. Патрубки холодной воды располагаются слева, а горячей воды – справа.
- Кран, отсекающий подачу газа от магистрали, оборудуют специальным фильтром. Многие экономят на этом пункте, а зря, ведь деталь очень ответственная. Далее нужно надёжно загерметизировать стык и проверить качество при помощи воды или газового датчика. Резиновые шланги запрещены, разрешается использовать только гофрированные. Патрубок котла прикрепляют к шлангу и затягивают накидную гайку. Герметизация в таком случае гарантируется паранитовой прокладкой.
- Подключать прибор к сети нужно только тогда, когда конструкция предполагает закрытую топку. В большинстве приборов трёхпроводная система подключения. Для безопасного подключения нужно использовать стабилизатор, который спасёт от скачков напряжения и продлит срок службы.
- Аппараты с закрытой топкой легче всего подключать к дымоходу. Для этого применяются коаксиальные трубы. Если в доме много квартир, то нужно подсоединиться к общему дымоходу, если дом частный – дымоход выводится через стенку. Далее нужно очистить дымоход от сажи и мусора. Дымоход нужно монтировать под небольшим наклоном относительно котла. На выходе должен быть строго вертикальный отрезок трубы, его длина до поворота должна быть больше двух диаметров трубы.
- Перед первым запуском нужно подождать, пока жидкость попадёт в систему. Оптимальное давление – 2 атмосферы. Пока набирается вода нужно проверить герметичность.
ВАЖНО! Первый запуск проводится в присутствии газовщика.
Монтаж напольного котла
- Для начала нужно подготовить огнеупорную плиту или аналогичный защитный экран на месте, где будет находиться котёл.
- Затем требуется подготовить отверстие, в котором будет располагаться дымоход. Туда нужно установить адаптер, который будет подключен к дымоходу. При монтаже напольного котла запрещается использовать гофрированные трубы.
- Выполняют крепление труб и коленьев. Дымоотвод располагают под небольшим углом, чтобы конденсат легко покидал систему. Конструкцию зажимают при помощи хомутов ( с шагом 2 м) и кронштейнов (с шагом 4 м). На конце дымохода устанавливают наконечник конусной формы, который спасает от попадания воды и грязи.
- Котёл подсоединяется к сливу и месту контакта системы отопления. Если котёл одноконтурный, то этот этап окончен, если двухконтурный, то нужно подключить и к водопроводу. Соединения герметизируют.
- Подключение к газовой системе начинается с соединения газовой трубы с котлом. Уплотняется соединение при помощи пакли. Обязательно нужно установить кран-отсечку для экстренного перекрытия газа. Рекомендуется использовать медные трубы, диаметром от 1,5 до 3,2 см. Обязательно нужно уплотнять соединение при помощи паронитовой прокладки.
- Далее котёл запускают при помощи стабилизатора, в присутствии работника газовой службы.
Вопрос дымохода
Как было сказано выше, дымоход должен выводиться наружу через стену или подключаться к общему. Если не оборудовать его колпаком, туда будет попадать воздух, вода, мусор, посторонние предметы, которые неизбежно приведут к засорению всех аппаратов, подключенных к нему. Даже при полной исправности котлов, подключённых к системе, забитый или загрязнённый дымоход повлияет на качество обогрева. Какие еще бывают причины неработоспособности котла — читайте здесь.
Заземление газовых котлов
Как сделать заземление:
- Нужно взять за основу контур в форме равнобедренного треугольника из 3х металлических стержней длиной 3 метра.
- Необходимо соединить проводники.
- При помощи омметра замерить сопротивление внутри контура (должно быть значение, близкое к 4 Ом). Если значение выше — к контуру можно добавить ещё один элемент.
- Продолжать нужно до тех порт, пока значение не будет максимально близко к 4 Ом.
Для заземления используют стержни и трубки, которые соединяются металлическими полосками. Их устанавливают в грунт вертикально, чтобы система работала даже зимой. Рекомендуется покрыть металлические элементы антикоррозионным раствором.
Пошаговое руководство в видео
Заключение
При монтаже и установке котлов нужно помнить, что это элемент повышенной потенциальной опасности, который может привести к аварии или травме. Выполнять установку нужно предельно внимательно, следуя инструкции, а лучше, под присмотром специалиста. Надеемся, что наша статья поможет вам избежать частых ошибок и сэкономить своё время.
Дома по определению должно быть тепло. Обеспечить его можно самыми разными способами. Однако рачительный хозяин стремится сделать это максимально эффективно и экономично. К числу таких вариантов относится установка настенного газового котла. И это вполне оправданно, поскольку газовое отопление очень выгодно, а оборудование достаточно простое в эксплуатации и монтаже.
Если вы тоже начали задумываться о приобретении настенного отопительного котла, то обязательно прочтите наш материал. В нем мы постараемся максимально подробно рассказать о принципах работы такого оборудования и видах настенных устройств. А также рассмотрим все нюансы подключения такой системы.
Принцип работы газового котла настенного типа
Установка и подключение отопительного прибора зависят от его типа. Поэтому нужно точно понимать, как работает устройство и с какой из его разновидностей предстоит иметь дело.
Любой газовый котел настенного типа представляет собой компактное устройство, максимальная мощность которого ограничена 42 кВт.
Настенные газовые котлы – мощные компактные устройства, обеспечивающие помещение теплом и горячей водой
К основным элементам системы относят:
- Газовую горелку. Подает газ в камеру, где происходит процесс горения. При помощи форсунок топливо распределяется максимально равномерно. Современные модулированные горелки могут поддерживать заданную температуру и регулировать силу пламени.
- Теплообменник, по которому движется теплоноситель. Лучший КПД у медного устройства. В конденсационных котлах таких элементов может быть два.
- Расширительный бак. Предназначен для компенсации избытка воды, появляющегося в результате нагрева.
- Циркуляционный насос. У мощных моделей может быть два таких элемента.
- Автоматику котла или систему устройств, задача которых состоит в поддержании заданной температуры в отапливаемом помещении. Может включать в себя приборы, работающие от электроэнергии или энергонезависимые.
- Устройства, контролирующие и регулирующие работу котла.
- Вентилятор. Используется только в турбированных моделях.
- Систему безопасности. Прекращает работу котла при возникновении опасных ситуаций.
Современные модели дополнительно оснащаются системами самодиагностики, которые способны определить порядка 90% неисправностей котла. На дисплей выводится номер диагностированной поломки, которая оперативно исправляется мастером из сервиса.
На рисунке представлена схема двухконтурного настенного газового котла с камерой сгорания закрытого типа
Разновидности настенных устройств
По своему функциональному назначению газовые отопительные агрегаты делят на две группы:
- Одноконтурные. Предназначаются только для отопления. Подключаются к отопительному контуру и разогревают теплоноситель. Организация снабжения горячей водой в таком случае осуществляется путем установки электрического или газового водонагревателя любого типа.
- Двухконтурные. Отапливают помещение и обеспечивают подачу горячей воды. В котел встраивается дополнительный контур для подогрева воды. Технологическая особенность устройства заключается в невозможности одновременного нагрева воды и отопления помещения.
Приоритетным действием двухконтурных агрегатов является подогрев воды, работа отопления в это время прекращается. Учитывая, что нагреть воду можно быстро, котел вполне эффективно отапливает здание.
Если в задачи газового агрегата планируется включить как нагрев теплоносителя, так и поставку горячей воды, то приобрести лучше двухконтурный котел. Они бывают с одним или двумя теплообменниками. При оснащении двумя могут одновременно обслуживать два контура
По способу сгорания топлива все приборы делят на следующие две группы.
Группа #1 — устройства с открытой камерой сгорания
Такие приборы еще называют отопительными приборами с естественной тягой. Кислород, необходимый для горения, они забирают из комнаты, в которой располагается устройство.
Для отвода продуктов горения им необходим дымоход традиционного типа. Таким образом обязательным требованием для установки такого котла является обустройство хорошей вентиляции.
Если отопительный прибор монтируется в жилом помещении, здесь должна быть обустроена высокопроизводительная приточная вентиляция.
Оптимальным вариантом для установки отопительного прибора с открытой топкой считается наличие отдельного помещения, так называемой топочной, где его и размещают.
Системы с естественной вентиляцией достаточно популярны в силу невысокой стоимости и энергонезависимости.
На рисунке схематически изображены котлы с горелками открытого и закрытого типа
Группа #2 — приборы с закрытой камерой сгорания
Турбированные устройства оснащены закрытой камерой сгорания. Воздух, без которого невозможен процесс горения, они забирают с улицы. Для этого приборы оснащаются дымоотводами коаксиального типа.
Такой дымоход выполнен в виде конструкции из двух труб, одна из которых вложена в другую. По внутренней трубе продукты сгорания отводятся наружу.
Одновременно в обратном направлении по зазору между двумя трубами поступает уличный воздух. Понятно, что котлы с топкой закрытого типа никак не влияют на состав воздуха внутри помещения, что делает возможным их обустройства даже в жилых комнатах.
При этом необходимо обустроить систему коаксиального дымохода, которая отличается более высокой стоимостью и более сложным монтажом по сравнению с раздельным традиционным дымоотводом.
Возможна ли самостоятельная установка?
Своими руками можно провести монтаж настенного газового котла самых простых модификаций. Таких например, как одноконтурные приборы с камерой сгорания открытого типа.
Для их установки потребуется подключить отопительную систему, подвести газ и организовать дымоотвод. Впрочем, некоторые производители котлов в технической документации к своей продукции указывают, что установка должна проводиться только специалистами.
Установка и подключение газового котла – ответственная и достаточно сложная работа. Многие производители отопительного оборудования требуют, чтобы ее выполняли профессионалы
В этом случае самостоятельный монтаж даже самых простых моделей запрещен. Таким образом, если планируется, что оборудование будет устанавливаться самостоятельно, перед его покупкой следует убедиться, что производитель это разрешает.
Проверку правильности произведенного монтажа и подключение устройства к газовой магистрали должен проводить только специалист со специальным допуском.
Помимо этого представитель газовой службы должен выдать и разрешение на эксплуатацию установленного оборудования. Без этого владельца самостоятельно установленного и запущенного прибора ждут серьезные штрафы.
Таким образом, без приглашения специалистов можно провести только подключение устройства к системе отопления и к водопроводу. Причем желательно делать это лишь при наличии определенного опыта.
Настенные газовые котлы устанавливаются в автономные контуры отопления принудительного типа с естественной циркуляцией теплоносителя
С чего начать монтаж?
Прежде всего необходимо подготовить документацию, которая необходима для установки. Начать следует с инициализации газификации помещения. Она может быть начата только в том случае, если к нему подведен газопровод.
Тогда владелец подает в соответствующие службы заявление, в котором указывает нужный ему в месяц или год объем потребления газа. В случае удовлетворительного ответа на заявление газопровод, подходящий к помещению, обязательно оснащается счетчиком.
Прежде чем приступить к монтажу оборудования, нужно разработать и утвердить проект установки. Все пункты которого следует точно выполнять
Владелец получает на руки разрешительные документы и технические условия, на основании которых должен быть разработан проект подключения оборудования.
Последний включает в себя схему прокладки газовых труб от отопительного прибора до точки врезки в магистраль и все условия монтажа оборудования. Разработанный проект должен пройти согласование в газовой службе.
Вместе с проектом владелец помещения, где будет установлен котел, предоставляет сертификат соответствия и техпаспорт купленного оборудования, заключение экспертной службы о его соответствии всем требованиям безопасной и инструкцию по использованию.
Только после того, как проект будет одобрен, можно приступать к установке отопительного прибора. При этом следует четко выполнять все пункты проектной документации.
Галерея изображенийСтена, на которой устанавливается газовый котел, должна быть отделана негорючими материалами
Еще одно обязательное условие – наличие приточной вентиляции, которая может обеспечить смену воздушного объема комнаты в пределах 3 раз за один час. Таким образом загазованность в помещении удастся свести к минимуму.
Кроме того, от мощности выбранного котла зависят объемы комнаты, в которой он будет установлен. Оборудование мощностью 30 кВт и ниже может быть размещено в 7,5 куб. м котельной.
Галерея изображенийТребования к установке газового нагревательного оборудования регламентированы СП-41-104-2000 и СНиП 42-01-2002. Соблюдение норм установки гарантирует безопасность эксплуатации
В частных домах для газовых котлов рекомендуется выделять помещение, отделенное от жилых комнат огнеупорными прочными перегородками.
Оптимально, чтобы материалы, которыми отделано помещение, имели временной предел огнеустойчивости как минимум в 45 минут. Желательно, чтобы планировка помещений препятствовала быстрому распространению пламени на жилые комнаты.
Закрепление газового котла можно осуществлять только на прочное основание. Перегородки из фанеры или гипсокартона для этих целей не подойдут. Стена, на которой будет размещен отопительный прибор, должна быть отделана огнеупорными материалами.
Если это не так, под котел монтируется негорючая подложка. Минимальное расстояние от прибора до несущих конструкций составляют 0,5 м до потолка или стен и 0,8 м до пола.
На фото один из вариантов подключения настенного газового котла
Пошаговая установка оборудования
Перед монтажом нужно распаковать новенький котел и заняться проверкой комплектности поставки. Наличие деталей проверяется по эксплуатационной инструкции, которая обязательно прилагается к устройству.
В случае отсутствия какого-либо элемента следует сразу же обратиться к поставщику. Еще один нюанс. Котел должен иметь идеальный внешний вид без вмятин, сколов и признаков проводившегося ремонта. Если это не так, нужно звонить продавцам.
Важно убедиться, что технические данные, указанные в техническом паспорте отопительного прибора, точно совпадают с теми, что нанесены на сам аппарат. Кроме того, они должны соответствовать цифрам, указанным в инструкции по эксплуатации устройства.
Непосредственно перед началом установки нужно промыть трубы котла, в которых может находиться различный мусор, попавший внутрь при изготовлении устройства и его транспортировке.
Установка газового котла предполагает подключение труб отопления, водопровода и газовой магистрали, а так же обустройство дымоотвода
Желательно также промыть и магистрали отопительной системы. После того, как подготовка окончена, можно приступать к установке.
Специфику и порядок ее проведения определяют особенности оборудования: количество задействованных контуров и тип камеры сгорания.
Чаще всего в домах ставят двухконтурные приборы с закрытой топкой. Подробно рассмотрим монтаж именно такой модификации.
Этап #1 — подготовка настенного крепления
Для закрепления газовых котлов используется особый кронштейн, который должен входить в комплект поставки устройства. Для его монтажа на стену применяются надежные крепежи. Их следует подбирать под материал, из которого изготовлена стена.
Вполне возможно, что те, которые производитель упаковал вместе с отопительным прибором, не подойдут. Тогда нужно будет выбрать и приобрести другие.
Задача кронштейна заключается в том, чтобы выдержать вес котла и дополнительного оборудования, а также обеспечить ему ровное четко выверенное положение без перекосов.
Для точной разметки стены можно использовать бумажный трафарет, который обычно идет в комплекте с котлом. С его помощью без труда можно наметить отверстия под крепежи.
После того, как это сделано, кронштейн закрепляется на месте и на него навешивается котел.
Трубы отопления подключаются к соответствующим патрубкам газового оборудования. Определить их местоположение можно по фотографии
Этап #2 — подключение труб системы отопления
В зависимости от разновидности отопительной системы, а она может быть однотрубная или двухтрубная, число подключаемых к котлу труб может разниться. В любом случае начинаем с удаления заглушек с патрубков устройства.
Чтобы защитить котел от попадания частиц грязи из отопительной магистрали рекомендуется поставить на вход обратки сетчатый фильтр.
Если вода в системе жесткая или по другим параметрам не соответствует заявленным производителем отопительных приборов требованиям, стоит позаботиться об установке дополнительного очистного оборудования.
Это могут быть, к примеру, полифосфатные дозаторы. Если этого не сделать, устройство быстро сломается. Все соединения должны выполняться с соблюдением всех норм и правил.
Герметизация обязательна. Для этого используются специальные герметики: традиционные краска или пакля либо современные уплотнители резьбы. Кроме того, специалисты рекомендуют обязательный монтаж отсекающих кранов на подачу и обратку.
Это необходимо для облегчения ремонта котла, если он выйдет из строя. Помимо этого арматура поможет предотвратить возможное завоздушивание радиаторов.
Водяной фильтр – элемент, который обязательно устанавливается при подключении газового котла к водяному контуру
Этап #3 — подсоединение к водяному контуру
Эти работы практически аналогичны подключению труб отопления. Основное отличие заключается в используемых кранах и диаметре труб.
Подводку холодной воды нужно обязательно оснастить фильтром, что позволит исключить возможность попадания в отопительный прибор частиц загрязнений. Иначе оборудование испортится.
Использующиеся для отсечения котла от водопровода краны должны быть с разъемными соединениями.
Такие модели еще называют «американками». Они существенно упрощают монтаж, а в случае возникновения непредвиденных ситуаций дают возможность максимально быстро заменить изношенный кран.
Нужно помнить, что патрубки, подводящие холодную воду, располагаются на отопительном приборе с левой стороны относительно центра, подводящие горячую – с правой.
Этап #4 — подключение к магистрали газа
Эту часть работы должен проводить только специалист с допуском, поскольку цена ошибки может быть очень высока. В любом случае по окончанию подключения его правильность должен проверить представитель газовой службы. Он же проведет и первый пуск оборудования.
Все операции при самостоятельном проведении работ должны выполняться предельно аккуратно. Начинают с соединения ответвления газовой магистрали с соответствующим патрубком на котле.
При выполнении подключения котла к газовой магистрали для уплотнения резьбового соединения можно использовать только паклю, иначе не удастся добиться требуемой герметичности
На кран, который отсекает подачу газа от магистрали, должен быть установлен специальный фильтр. Специалисты настоятельно рекомендуют не экономить на этой детали.
Дешевый фильтр низкого качества проработает недолго, что может стать причиной выхода из строя газового котла. При обустройстве соединения особое внимание следует обратить на его герметизацию.
Надо понимать, что вес газа намного меньше, чем воздуха, и при недостаточно герметичном соединении будет сочиться из трубопровода. Последствия могут быть самыми плачевными. Поэтому тщательнейшая герметизация обязательна.
Основными материалами для уплотнения резьбового соединения являются краска и пакля, использование уплотнителей типа фум-ленты недопустимо.
После фильтрационного элемента устанавливается особое гибкое соединение. Надо знать, что использовать для его обустройства резиновые шланги строго запрещено.
Это обусловлено тем, что со временем материал, из которого сделана деталь, пересыхает и покрывается трещинами, через которые начинает просачиваться газ. Поэтому оптимальным выбором для обустройства такого соединения является гофрированный шланг.
Гофрированный шланг – хороший выбор для подключения прибора к газовой магистрали. Он достаточно прочен, долговечен и не разрушается под воздействием газа
Для его изготовления берется качественная прочная нержавеющая сталь. Это очень прочный и долговечный материал, отличающийся особой устойчивостью к повышенной влажности и неблагоприятному воздействию газа.
К патрубку отопительного прибора шланг закрепляется при помощи накидной гайки. При этом обязательно используется паранитовая прокладка, которая обеспечивает необходимую герметизацию соединения.
Этап #5 — подключение к электрической сети
Такая операция необходима только для приборов с закрытой топкой, которые нуждаются в электричестве. Оно питает вентилятор, отводящий продукты горения, и автоматику, контролирующую систему.
Обычно используется стандартная трехпроводная схема подключения. Специалисты рекомендуют подключать котел к сети только через стабилизатор, что даст возможность избежать скачков напряжения и тем самым продлит срок службы котла.
Этап #6 — обустройство вывода дымохода
Проще всего подключить к дымоотводу отопительный прибор с закрытой топкой. Для них используется специальные коаксиальные трубы. В многоквартирных домах котел должен быть подключен к коллективному дымоходу.
В индивидуальных постройках дымоход коаксиального типа выводится на улицу через стену. Высота подвеса трубы в данном случае не имеет особого значения, поскольку необходимую тягу создает встроенный вентилятор.
Приборы с открытой топкой в обязательном порядке подключаются к индивидуальному дымоходу. Котел соединяется с ним трубой нужного сечения.
Материал для ее изготовления выбирается так, чтобы деталь была устойчива к воздействию продуктов сгорания, высокой температуры и механическому износу.
Проверить герметичность соединения газовых труб можно при помощи мыльного раствора. Утечка газа проявит себя появлением пузырей
Перед началом работ нужно убедиться, что в дымоходе нет остатков сажи, монтажного мусора и т.п. При монтаже дымоотводной трубы ее следует располагать с небольшим наклоном в сторону газового котла.
На выходе из прибора устанавливается вертикальный отрезок трубы, его длина до поворота должна быть равна как минимум двум диаметрам трубы. Общая длина участка подсоединения к дымоотводу должна быть минимальной.
Этап #7 — подготовка к первому пуску
Перед пробным пуском система отопления заполняется водой. Жидкость закачивается до достижения давления в 2 атмосферы. Закачивание воды проводится по возможности медленно, чтобы удалить максимальное количество собравшегося внутри воздуха.
Помимо этого проводится проверка системы на герметичность. Все подтекающие соединения нужно немедленно герметизировать.
Для выявления недостаточно плотных соединений на газовой магистрали нужно развести мыльный раствор и смазать им все соединения. После чего понаблюдать.
На некачественных участках появятся пузырьки воздуха. Все найденные неисправности следует устранить и провести повторную проверку. Первый запуск оборудования должен проводиться только в присутствии представителя газовой службы.
Выводы и полезное видео по теме
В ролике подробно рассматриваются нормативные требования к установке газовых котлов настенного типа:
Видео рассказывает о схеме подключения настенного котла:
Ролик демонстрирует процесс установки настенного котла:
Установка газового нагревательного агрегата – ответственная и достаточно сложная операция, от качества выполнения которой зависит безопасность всех, кто проживает в доме. Поэтому представители газовых служб настойчиво не рекомендуют заниматься ею самостоятельно.
Да и производители отопительных приборов на этом настаивают. Поэтому даже опытным домашним мастерам лучше обратиться за помощью к профессионалам, что гарантирует длительную, а главное безопасную эксплуатацию устройства.
Пожалуйста, оставляйте свои комментарии, если у вас появились вопросы по теме статьи. А может вам самим приходилось сталкиваться с установкой газового настенного оборудования и вам есть что посоветовать нашим читателям?
Эффективность работы автономного отопления напрямую зависит от правильности проведения монтажных работ. В комплекте газового котла предусмотрена инструкция, в которой указана схема подключения агрегата. Монтаж двухконтурного газового котла должен осуществляться в полном соответствии требованиям технической документации. Если вы не уверены, что сможете сделать правильный монтаж газового котла своими руками, обратитесь к специалисту.
Подготовка места для двухконтурного газового котла
При выборе места для газового котла нужно учесть все требования к котельному помещению. Если выбрать котел с закрытым типом топки, то эти требования станут намного лояльнее. Современные модели газовых агрегатов имеют в своей конструкции именно такие топки. Установка такого котла возможна даже на кухне, если ее площадь не менее 12 м2.
Газовые котлы бывают двух видов:
- настенные или подвесные — крепятся на стену;
- напольные или стационарные — устанавливаются на специальную подставку и крепятся к полу.
Требования к установке газового котла
Монтаж двухконтурного газового котла должен производиться только на капитальные стены. Все деревянные элементы должны быть изолированы или сняты. Изоляция выполняется из стального листа с асбестовой прослойкой. Котел должен иметь свободное пространство вокруг и легкий доступ с любой стороны. Высота установки не менее 800 мм от пола.
Монтаж стационарного котла производится на бетонную стяжку, покрытую стальным листом и теплоизоляционным материалом.
Дальнейший монтаж и подключение настенных и стационарных котлов производится одинаково.
Основное требование установки газового агрегата – это ровное расположение. Если котел будет иметь уклон, то поверхность нагрева котла выйдет из строя. Причиной станет неравномерное распределение теплоносителя, что вызовет температурный перекос и быстрый износ теплообменника.
Схема обвязки газовых котлов
После завершения монтажных работ необходимо произвести подключение котла к системе отопления и водоснабжения. Схема обвязки напольного котла отопления и настенного абсолютно одинаковы.
Все остальные элементы можно подсоединять самостоятельно. Каждый котел имеет практически одинаковые детали для подсоединения к коммуникациям:
- фильтр грубой очистки устанавливается на обратной линии отопительного контура;
- магнитный фильтр – это смягчитель бытовой воды. Он производит подготовку холодной воды перед ее нагревом в контуре горячего водоснабжения;
- сетчатый фильтр;
- газовый фильтр;
- сгоны – это элементы резьбового соединения труб;
- гибкий гофрированный шланг;
- манометр – прибор для измерения давления;
- терморегулятор — электронная автоматическая система по поддержанию заданных параметров;
- коаксиальный дымоход – это дымовая труба, которая является заменителем традиционного дымохода в современных котлах с принудительной тягой;
- предохранительный клапан на 3 бар – это механическая система автоматического сброса теплоносителя в атмосферу при повышении давления до критических значений;
- расширительный бак предназначается для компенсации роста и падения гидравлического давления в системе отопления;
- запорная арматура;
- автоматический воздухоотводчик предназначен для вывода воздуха из системы отопления.
В подключенном виде все элементы выглядят так:
Самая простая система отопления и горячего водоснабжения при использовании газового двухконтурного котла имеет такую же конструкцию, что и традиционные системы:
Котел является проточным нагревательным элементом для обеспечения горячего водоснабжения и замыкающим звеном в контуре отопления.
Если требуется обеспечить более сложную систему отопления, то подобную схему можно рассмотреть на другом примере:
Контур горячего водоснабжения остался без изменения, а вот в отопительном контуре появились дополнительные элементы:
- гидравлическая стрелка устанавливается сразу после котла. Это простой вертикальный резервуар. Ее предназначение – это обеспечение постоянной циркуляции воды (при уменьшении расхода теплоносителя на потребителей), вывод воздуха из системы отопления, распределение теплоносителя с различными температурами, поддержание разности температур между линией подачи и «обратки» (это обязательное условие нормальной эксплуатации газового котла);
- распределительные коллекторы на прямой и обратной линиях нужны для равномерного распределения теплоносителя между потребителями;
- индивидуальные циркуляционные насосы для каждого отопительного контура позволяют обеспечить свой температурный режим во всех помещениях.
Газовые двухконтурные котлы имеют доступную цену и позволяют обеспечить помещение дешевым отоплением и горячей водой. Использование газового агрегата возможно в системе отопления любой сложности.
Поделиться:
Есть требование правил: самостоятельное присоединение отопительного агрегата к магистральному газопроводу строго запрещено. Зато установка и подключение двухконтурного газового котла к системе отопления и к электросети частного дома вполне допускается. Главное, в погоне за экономией не наделать ошибок. От них мы и попытаемся вас предостеречь.
Устанавливаем котел правильно
В отличие от монтажа твердотопливных и электрических агрегатов, к установке и подключению газовых отопительных котлов предъявляются строгие требования. Процедура такая:
- Обращаетесь в организацию, поставляющую природный газ, за разрешением на подключение к наружной сети. Компания выдает технические условия (ТУ) на присоединение к магистрали.
- По выданным ТУ лицензированная фирма разрабатывает проектную документацию, утверждаемую инженерами организации – поставщика газа.
- После утверждения проекта обученный персонал компании подключает газоиспользующую установку к наружной сети.
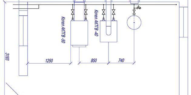
Пример чертежа из проекта газовой котельной на 2 водогрейных установки разной мощности
Подсказка. Обращаясь в управляющую организацию, возьмите техническую документацию частного дома и паспорт приобретенного отопителя. Момент второй: подходящую проектную фирму вам наверняка подскажут сотрудники «газовой» конторы.
Отсюда вывод: приступать к монтажу и подключению двухконтурного котла своими руками следует на этапе проектирования, когда отопительному агрегату четко выделено место в доме. Если его поставить с нарушением правил, то специалисты «Горгаза» откажутся подсоединять магистральную трубу.
Хотя все требования к размещению и подсоединению газового котла обязан знать инженер-проектировщик, вам тоже не помешает ознакомиться с правилами:
- комната под расположение теплогенератора: кухня (если мощность не превышает 60 кВт), отдельное помещение на любом этаже (до 150 кВт), пристроенная или отдельная топочная;
Пристроенная к дому котельная из газобетонных блоков - минимальная высота потолков кухни либо топочной – 2 м, объем – не менее 7.5 м³;
- если ставится два газовых аппарата (например, котел + колонка), то нужно перекрытие 2.5 м и объем 13.5 м³;
- вентиляция: естественная вытяжка воздуха в размере 3 объема помещения за 1 час, для притока к этому количеству добавьте воздух на горение (объем указан в паспорте отопителя);
- стены топочной должны быть негорючими либо защищены от возгорания и распространения пламени;
- минимально допустимая площадь прозрачной части окон – 0.03 м² на каждый кубометр объема топочной (называется – легкосбрасываемая конструкция, вылетающая при взрыве газа);
- проход впереди теплового агрегата – не меньше 125 см, по бокам – 70 см для обслуживания;
- расстояние от котла до вертикального дымоходного канала – не больше 3 м.
Примечание. Вентиляция кухни предусматривается через форточку плюс просвет под входной дверью площадью 0.025 м². Проходы по бокам и сзади теплогенератора делаются при необходимости обслуживания, спереди – выдерживается обязательно.
При монтаже настенного газового котла на деревянную перегородку под корпус укладывается лист негорючего материала:
- кровельная сталь 0.8—1 мм толщиной;
- асбест 3 мм (непригоден в кухне из-за выделяемой пыли);
- базальтовый картон;
- плиты минерита.
Защита должна превышать размеры корпуса на 10 см, сверху – на 700 мм, что и сделано на фото.
Расстояния от навесного отопителя до ближайших конструкций или шкафов указывает производитель в инструкции по эксплуатации, как показано на схеме. Напольный теплогенератор устанавливается на негорючее основание, деревянное перекрытие нужно защитить листом металла.

Обвязка настенных моделей
Из нижней части газового двухконтурного котла выходит 5 штуцеров с наружной резьбой, предназначенных для присоединения следующих магистралей (слева направо):
- Подача нагретого теплоносителя в систему отопления.
- Выход горячей воды, направляемой потребителям (ванная комната, кухня и так далее).
- Посередине расположена подводка газовой трубы.
Типовая схема обвязки двухконтурного настенного теплогенератора - Вход холодной воды.
- Обратный трубопровод из отопительной сети.
Расположение патрубков на всех подвесных агрегатах одинаково. Если вам интересно знать причину установки штуцеров именно в таком порядке, предлагаем просмотреть видео о принципе действия двухконтурного настенного теплогенератора:
Важное замечание. Пять выходов – далеко не признак котла с двумя контурами. Производители водогрейной техники нередко снабжают одноконтурные теплогенераторы дополнительными патрубками для подсоединения бойлера косвенного нагрева, размещенными в том же порядке.
Чтобы своими руками подключить газовый агрегат к магистралям теплоснабжения и электросети частного дома, приготовьте следующий комплект изделий и материалов:
- краны шаровые с американками размером ½ дюйма – 3 шт.;
- то же, диаметром ¾” – 4 шт.;
- сетчатый фильтр для воды и теплоносителя (он же – грязевик) – 2 шт.;
- фильтр газа;
- бак расширительный;
- трубопроводные фитинги – тройники и колена;
- кабель электрический трехжильный марки ВВГ сечением 2.5 мм²;
- выключатель автоматический двухполюсный номиналом 20 ампер.
Данный перечень рекомендован для настенных котлов беднейшей комплектации, оборудованных открытой камерой сгорания. Изделия средней и высшей ценовой категории, представляющие собой мини-котельные, оснащены собственным газовым фильтром и расширительным бачком.
Рекомендуется сопоставить размеры штатной емкости теплогенератора с количеством теплоносителя в системе отопления, руководствуясь нашей инструкцией. В ситуации, когда трубопроводная сеть слишком велика и объем бака недостаточен, нужно ставить дополнительный мембранный резервуар.
Схема подключения к системе отопления
В действительности обвязка двухконтурного отопителя не представляет проблемы, есть лишь парочка нюансов, которые мы рассмотрим далее. Нужно понимать одну вещь: газовый котел – надежное в работе изделие, за весь период эксплуатации его вряд ли потребуется снимать и отключать для ремонта. Подобные ситуации случаются 1—2 раза в течение срока службы.

Отсюда вывод: перекрывающие краны ставятся в первую очередь для обслуживания системы отопления. Отсекать и демонтировать теплогенератор вряд ли придется.
Выше представлена стандартная схема подключения двухконтурного котла настенного типа, встречающаяся в каждом техническом паспорте на изделие. Мы ее расширили, изобразив разводку и возможных потребителей. Ориентируясь по схеме, выполняйте обвязку с учетом рекомендаций:
- Краны диаметром ½ дюйма (DN15) ставьте на штуцеры для газа, холодной и горячей воды.
- Вентили размером ¾” (DN20) монтируйте на патрубки с теплоносителем. Третий кран предназначен для опорожнения / подпитки системы.
- Арматура прикручивается американками вниз.
- Грязевики на входе из водопровода и тепловой сети устанавливайте в горизонтальном положении «носиком» вниз, так их удобнее прочищать.
- Внешний расширительный бак присоединяйте к обратному трубопроводу с использованием дополнительной арматуры для отсечения и опорожнения емкости, как проиллюстрировано на схеме.
- Патрубок слива / подпитки с краном ставьте в самой нижней точке системы.
Совет. Паковать и прикручивать вентили к штуцерам гораздо удобнее перед подвешиванием котла на стену. Если вращению мешают «бабочки» или рукоятки, снимите их, открутив гайку на штоке. Газовый вентиль устанавливается через диэлектрическую прокладку.

Домовладельцам, заливающим в систему незамерзающий теплоноситель и желающим перестраховаться, рекомендуется альтернативная схема обвязки двухконтурного отопителя. Благодаря паре кранов, установленных на подаче и обратке, можно демонтировать котел и обслуживать систему без слива антифриза.
Схема актуальна для двух- либо трехэтажных с водяными теплыми полами и радиаторной сетью, где не обойтись без дополнительного расширительного бака. Подробнее суть вопроса раскроет наш эксперт Владимир Сухоруков в обучающем видео:
Присоединение к домовой электросети
Требования к подключению электричества довольно просты – нужна защита линии в виде автоматического выключателя и заземление. Если в помещении топочной нет мощного оборудования, например, электрокотла, то вести отдельный кабель до распределительного щита не обязательно. Вкратце требования звучат так:
- Выключатель расположите в безопасном месте, куда не попадет вода либо теплоноситель в случае прорыва.
- Наличие провода, подсоединенного к контуру заземления, обязательно. Если шнур в комплекте котла не имеет третьей жилы, подключайте проводник к стальному корпусу теплогенератора.
- Не допускается использовать металлические трубы отопления и водопровода в качестве заземлителей.
- Кабель прокладывайте в защитном гофрированном рукаве.

Для справки. Турбированные котлы европейского производства чувствительны к правильному подключению фазы. Если перепутать нулевой и фазный провод, то электронный блок управления не запустит котел.
В районах с нестабильным сетевым напряжением запитку агрегата лучше организовать через стабилизатор, защищающий электронику от выгорания. Частые перерывы в электроснабжении – повод приобрести и поставить блок бесперебойного питания, иначе при отключении вы рискуете остаться без тепла.
Монтаж напольного агрегата
Стационарные двухконтурные теплогенераторы, сжигающие природный газ, делятся на 2 разновидности – энергонезависимые и требующие электропитания. Вторые подключаются к отоплению и электричеству по той же схеме, что и настенные «собратья».
Энергонезависимый напольный котел греет воду на ГВС с помощью змеевика из меди или нержавейки, встроенного в основной теплообменник. Комплектация отопителя минимальна – горелка, автоматика безопасности и теплообменник, больше ничего нет. Помимо перечисленных в предыдущем разделе кранов, для монтажа потребуется купить:
- группу безопасности с предохранительным клапаном, рассчитанным на рабочее давление теплогенератора (указано в паспорте);
- циркуляционный насос;
- расширительный бак расчетного объема (10% общего количества теплоносителя).
Схема включения отопительного агрегата в тепловую сеть закрытого типа показана на картинке.
Несколько слов о том, как подключить двухконтурный напольный котел к самотечной системе отопления. Здесь потребуется открытый расширительный бачок с переливом, а насос и группа безопасности не нужна. Диаметры труб – не менее 40 мм, прокладка выполняется с уклоном 5 мм на 1 м пог. магистрали. Отопитель является низшей точкой системы, а открытый бак ставится в наивысшей. При наличии электричества можно организовать принудительную циркуляцию с помощью насоса, установленного на байпасе.

Двухконтурный котел и бойлер косвенного нагрева
Эта комбинация стала появляться у домовладельцев, не удовлетворенных работой контура ГВС газового теплогенератора. И неудивительно, ведь агрегат средней мощности способен выдавать 10—13 л горячей воды в минуту, чего недостаточно для одновременного обеспечения двух потребителей – мойки в кухне и душевой кабины.
Другое дело, что купленный бойлер косвенного нагрева подключается к двухконтурному котлу извращенным способом, изображенным на схеме. Имитацию протока создает дополнительный циркуляционный насос, включаемый и останавливаемый по сигналу термостата.

- Отопительный агрегат выдает из контура ГВС воду с максимальной температурой 60 °С. Проходя через змеевик бойлера, она никогда не сможет нагреть его содержимое (а это 150—200 литров) до такой же температуры.
- Из теплообменника бойлера во второй контур котла поступает горячая вода 50—55 °С вместо холодной. Она моментально нагревается горелкой, отключающейся по сигналу температурного датчика. Но из-за протока включение происходит снова спустя несколько секунд – возникает «тактование» (режим пуск – стоп), снижающее ресурс теплогенератора.
- Бойлер нагревается значительно дольше положенного времени – от 40 мин до 2 ч в зависимости от мощности. В течение данного периода отопление отключено – агрегат занят контуром ГВС (выше об этом сказано в видеоролике). Дом остывает.
- В накопительном баке размножается вредная бактерия, живущая в теплой воде, — легионелла. Удаляется еженедельным прогревом бойлера до максимальной температуры, чего добиться нереально.

Чтобы бойлер косвенного нагрева загружался за 20—25 минут, подключите его по правильной схеме к главному контуру отопления газового котла. Патрубки ГВС попросту заглушите – на ресурс теплогенератора это никак не повлияет. Больше информации по теме даст эксперт в своем видеосюжете:
Заключение
После присоединения двухконтурного котла к отоплению и электроснабжению остается подключить его к дымоходу согласно схеме в инструкции по эксплуатации. Подробнее о монтаже дымоходной трубы котельной установки рассказывается в нашей статье о газовых колонках. Аппараты, конечно, разные, но требования к отведению продуктов горения абсолютно одинаковы.
Используемые источники:
- https://vdomteplo.com/otopitelnoe-oborudovanie/kotly-otopleniya/gazovye-k/ustanovit-svoimi-rukami-k.html
- https://sovet-ingenera.com/otoplenie/kotly/ustanovka-nastennogo-gazovogo-kotla.html
- http://oteple.com/pravilnyj-montazh-dvuxkonturnogo-gazovogo-kotla-svoimi-rukami/
- https://otivent.com/kak-podklyuchit-dvuxkonturnyj-gazovyj-kotel-k-sisteme-otopleniya




Размеры комнаты для установки зависят от мощности котла. Минимальная площадь – 4 квадратных метра, а высота потолка – 2-2,5 метра.














