Счётчик Меркурий 200 – прибор, позволяющий учитывать объёмы потреблённой электроэнергии в условиях жилого и коммерческого сектора и устанавливается в однофазные сети электрического тока. Энергомер эксплуатируется отдельно или подключённым к централизованной системе отображения информации.
Электросчётчик данной модели характеризуется следующими функциональными возможностями:
- учитывать показатели по 4-м тарифам, расписывать индивидуально для каждого дня характеристику учёта данных, автоматически переходит с переводом времени с зимнего на летнее и обратно;
- выводить на жидкокристаллический дисплей показателей по количеству электроэнергии, мощностным, токовым, частотным характеристикам, напряжению. Вся информация может разделяться, в зависимости от расценок, предусмотрены опции отображения сведений по 11 предыдущих месяцев в общем и за любой из них;
- контролировать степень загрузки прибора с заданием установленного лимита;
- перепрограммировать устройство и управлять им с внешнего подключения.
Технические характеристики

Срок службы прибора
Устройство отличается 30-летним нормативным сроком эксплуатации. Гарантийный ремонт или замена возможна в течение 3-х начальных лет после ввода в работу, если неисправность связана с заводским браком и не обусловлена неправильным подключением или недопустимыми условиями эксплуатации.
Межповерочный интервал
Изготовитель поверяет устройство после выпуска, в дальнейшей эксплуатации поверять прибор необходимо с промежутком времени в 16 лет. О дате и результатах поверки свидетельствует запись в паспортной документации энергомера, выполняемой уполномоченным работником, производившим данную операцию.
Стоимость счётчика
Цена на данную продукцию – от 2700 рублей и выше, в зависимости от того, в каком регионе приобретается электросчётчик. При оптовых заказах или приобретении через интернет, покупатель может надеяться на некоторую скидку.
Информация показываемая на экране
На табло отображается следующая информация:
- индекс тарифной расценки;
- шестизначное показание для каждого плана с 2-мя цифрами после запятой;
- текущие мощностные, токовые показатели и величина напряжения;
- сведения по 11-ти предыдущим месяцам;
- в какое время переключаются тарифные зоны;
- сведения по модему с указанием силы сигнала.
Рекомендуем: Счётчик электроэнергии Нева МТ 113 — характеристики и описание прибора
Прибор оборудован защитой, предохраняющей от несанкционированного воздействия. При смене направления тока, учёт сведений будет вестись в большую сторону.
Преимущества прибора
Энергомер обладает многочисленными достоинствами, обусловленными следующими моментами:
- наличием защиты от воздействия магнита;
- возможностью подключения к автоматической системе;
- индикацией об ошибках и проблемах в работе;
- большой функциональностью в отображении данных и широким диапазоном учитываемых параметрах;
- компактными размерами и стандартным крепежом на ДИН-рейку;
- долговечностью и надёжностью в эксплуатации.

Переходная планка, позволяющая упростить замену устаревшей индукционной модели счётчика, входит в комплект данного прибора, что значительно облегчает монтаж устройства.
Как снять показания
Снятие показаний выполняется вручную – при нажатии на кнопку, сменяются сведения по тарифам, о чём сигнализирует соответствующее обозначение отображаемого раздела. Второй вариант – выписать данные, дождавшись автоматического изменения выводимых на экран сведений.
Показатели сравниваются по началу и концу месяца отдельно для каждой из настроенных расценок, затем итоговые значения суммируются.
Разновидности данного счётчика
Изготовителем выпускается две разновидности данного прибора. Ниже – об особенностях модификаций.
Меркурий 200.02
Характеризуется значением электротока нормального – 5, предельного – 60 А, напряжения – 230 В, разновидности интерфейса – САN.
Меркурий 200.04
Все характеристики данного прибора полностью соответствуют вышеуказанной модели. Отличается разновидность интерфейса. Помимо САN установлен ещё модем PLC-I.
Установка счётчика
Установка и подключение прибора должны выполняться квалифицированным специалистом. Необходимо предварительно подать заявку в энергопоставляющую компанию, поскольку в случае самостоятельного подключения возможны проблемы с официальным вводом в эксплуатацию.
Схема подключения достаточно проста и не предполагает использование дополнительных устройств:
Схема подключения счётчиков МЕРКУРИЙ 200 к сети 230 В
Эта модель энергомера – надёжное и долговечное устройство, соответствующее необходимым стандартам, предъявляемым отечественным законодательством.
Технические паспорт Меркурий 200
Нередко владельцы домов и квартир интересуются тем, как правильно снимать показания со счетчика. Сложности в этом плане возникают обычно со считыванием информации с приборов учета нового образца. К примеру, многие владельцы квартир устанавливают у себя счетчик «Меркурий 200». Как снять показания с этого прибора правильно? Об этом читайте в статье.
Механические счетчики старого образца
Еще недавно со снятием показаний потребления электроэнергии проблем у владельцев домов и квартир не возникало абсолютно никаких. В домах висели обычные механические счетчики старого образца. Чтобы узнать, сколько электроэнергии было потрачено за текущий месяц при использовании такого устройства, нужно было просто:
- записать на бумажку 4 первые цифры с табло счетчика;
- вычесть полученную цифру из показаний предыдущего месяца.
Далее нужно было передать полученные таким образом сведения в управляющую компанию.
Кто выпускает счетчики «Меркурий»?
Со счетчиками старого образца, таким образом, все было просто и понятно. Однако, как известно, многих владельцев недвижимости не так давно у нас в стране обязали перейти на новые электронные счетчики. Считается, что такие приборы учитывают электроэнергию гораздо точнее механических.
Многие домовладельцы после этого установили у себя счетчики «Меркурий 200» или другие модели этой же марки. Такие приборы выдают информацию не механическим способом, а через электронное табло, на котором может высвечиваться сразу несколько цифр. Кроме того, такие модели приборов учета зачастую отличаются многофункциональностью. В связи со всем этим у многих потребителей и возник вопрос, связанный со счетчиком «Меркурий 200». Как снять показания с этого или любого другого прибора от «Инкотекс»?
Получить необходимую информацию с такого счетчика для передачи в управляющую компанию на самом деле совершенно несложно. Но о том, как правильно пользоваться «Меркуриями» расскажем чуть ниже. Сначала все же разберемся с тем, кто собственно выпускает такие счетчики, и насколько они могут считаться качественными.
Поставляет на рынок приборы учета этой марки компания «Инкотекс». Этот производитель существует в России с 1989 г., то есть является довольно-таки старой фирмой. Компания «Инкотекс» при этом — крупнейший у нас в стране изготовитель радиоэлектронной техники. Помимо счетчиков, эта фирма поставляет на российский рынок осветительные системы «Лидерлайт», сетевые IP-камеры, вокзальные и офисные табло и многое другое. Отзывы продукция «Инкотекс», включая приборы учета электроэнергии, от потребителей заслужила хорошие.
Какие счетчики есть на рынке
Помимо модели «Меркурий-200», компания «Инкотекс» поставляет на рынок счетчики:
- «Меркурий 201»;
- «Меркурий 206»;
- «Меркурий 221»;
- «Меркурий 230»;
- «Меркурий 231»;
- «Меркурий 321».
Самым популярным «Меркурием» при этом, если судить по отзывам потребителей, является 201-й. Большинство моделей от фирмы «Инкотекс» относятся к группе двух- трехфазных приборов и рассчитаны на ток в 5 А. Ответом на вопрос о том, как снять показания со счетчика «Меркурий» 200, 201, 221 и др., является практически одна и та же технология.
Особенности аппарата «Меркурий 200»
Эта модель от «Инкотекса» является самой недорогой и простой в плане конструкции и функционала. Особенностью «Меркурия 200» считается в первую очередь то, что он относится к группе однофазных приборов, рассчитанных на работу в бытовых сетях 220 В. То есть устанавливаться эта модель может в основном только в городских квартирах или частных домах не слишком большой площади. Для трехфазных сетей такие приборы не подходят.
Предназначены счетчики «Меркурий 200» для многотарифного учета электроэнергии. На настоящий момент существуют две модификации подобных приборов: 200.02 и 200.04. Последняя модель оснащена, помимо всего прочего, PLC-модемом. В любом случае простота эксплуатации — это то, что отличает обе модели. Удобны в использовании, судя по отзывам и 0.4 модель и счетчик «Меркурий» 200.02. Как снимать показания с таких приборов, далее рассмотрим во всех подробностях.
Функционал
Владельцы счетчика «Меркурий 200» имеют возможность при его эксплуатации:
- снимать показания по четырем тарифным зонам;
- составлять индивидуальные графики расхода электроэнергии с понедельника по воскресение;
- составлять график для 11 месяцев.
Также такие счетчики автоматически переводятся на летнее и зимнее время. Показания расхода электроэнергии в этих моделях сохраняются в том числе и в памяти. На табло счетчиков «Меркурий 200» могут отображаться:
- расход электроэнергии по четырем тарифам;
- суммарные показания расхода;
- значение тока в цепи;
- значения напряжения и мощности в данный момент времени.
Кроме того, в них можно устанавливать максимальный лимит нагрузки и в последующем контролировать этот показатель.
Что отображается на табло?
Как же правильно пользоваться прибором «Меркурий 200»? Как снимать показания счетчика электроэнергии? Способов получения подобной информации основных существует всего два.
На электронном дисплее счетчика «Меркурий 200» можно видеть следующую информацию:
- порядковый номер тарифа;
- значения потраченной электроэнергии с начала работы в разрядности 6 цифр до запятой и 2 после;
- моментальные данные активных параметров;
- значение смены тарифов временное;
- установленные время и дату.
У аппарата «Меркурий 200.04», помимо этого, на табло могут отображаться:
- параметры PLC-узла;
- пиктограмма значений модема.
Электрический счетчик «Меркурий 200»: как снимать показания
Таким образом, «Меркурий 200» — прибор достаточно простой, при этом и удобный в использовании. Контролировать потраченную электроэнергию с его применением будет совершенно несложно. Как же пользоваться счетчиком «Меркурий 200»? Как снять показания с этого прибора? Для этого нужно в первую очередь вспомнить, на каком тарифе находится квартира в управляющей компании или у поставщика электроэнергии. Чаще всего в наше время встречаются планы одноставочные и двухставочные. В первом случае подсчет потраченной электроэнергии идет одинаковый в течение суток. При двухставочном тарифе учет электроэнергии днем и ночью осуществляется разный.
Для того чтобы снять показания с «Меркурия 200», сначала нужно просто, ничего не нажимая, выписать цифры с его табло. Номера тарифов на дисплее этого прибора отображаются на экране слева. При этом перед каждым из них стоит буква Т.
Для примера рассмотрим работу счетчика «Меркурий 200» двухтарифного. Как снять показания в данном случае? Для этого нам понадобятся цифры, расположенные под Т1 (дневная ставка) и Т2 (ночная). Для того чтобы узнать, сколько энергии было потрачено за прошедший месяц, из этих значений нужно вычесть те же самые (Т1 и Т2), но за предыдущий период.
Для удобства все данные со счетчика «Меркурий 200» можно записывать, к примеру, в тетрадь. Однако, такое действие при использовании для учета этой модели можно считать необязательным. Почему — рассмотрим немного позже.
Точно такая же методика применяется и при эксплуатации счетчика «Меркурий 200» трехтарифного. Как снимать показания в данном случае — понятно. Для получения данных владельцам квартир на таком плане нужно лишь посмотреть на значения Т1, Т2 и Т3.
Снятые со счетчика показания в последующем следует передать поставщику электроэнергии обычным способом. При желании расходы на электричество можно подсчитать также и самостоятельно. Для этого разности между показаниями за два периода по каждому тарифу нужно сложить и умножить полученную цифру на стоимость кВт/ч.
Второй способ
Инструкция к счетчику «Меркурий 200» проста. Но иногда на табло прибора сразу все тарифы не отображаются. Что же делать в этом случае? Если на счетчике отображается только один тариф, а нужно узнать значения двух или трех, следует просто нажать на приборе на кнопку «ввод» один или два раза. В этом случае устройство начнет «перелистывать» показания для каждого тарифа. То есть на экране поочередно будут высвечиваться значения Т1, Т2, Т3, а также конечная сумма расхода.
Как снять показания, если прибор обнулился?
Если счетчик «Меркурий 200» начал отсчет количества потребленной электроэнергии по новому кругу, на его табло будут отображаться нули. В этом случае, для того чтобы снять показания, к 5 цифрам с дисплея прибора впереди следует добавить 1. То есть, к примеру, преобразовать показания 00045 в 100045. Далее обычным образом нужно вычесть из этой цифры значение потраченных кВт/ч за предыдущий период.
Что делать, если нет запятой?
В управляющую компанию, как правило, передаются показания счетчика, в том числе и «Меркурий 200», целыми числами. То есть смотреть нужно значения тарифов до запятой. Иногда случается так, что такого знака на дисплее прибора нет. В этом случае дробные значения, скорее всего, будут выделены другим цветом. Если же и такого ориентира в приборе не предусмотрено, владельцам квартиры нужно просто позвонить в управляющую компанию и проконсультироваться по поводу необходимого количества цифр с дисплея прибора.
Другие функции счетчика
Снять показания с прибора «Меркурий 200», таким образом, несложно. Также достаточно просто использовать и другой функционал этой модели:
- для определения мощности нагрузки нужно нажать на кнопку О (появится кВт и тариф);
- для изменения времени — нажать на О во второй раз;
- для уточнения даты снятия показаний — нажать на О в третий раз.
Если кнопка на счетчике «Меркурий 200» будет нажата в четвертый раз, на дисплее отобразятся данные о потреблении электроэнергии за предыдущий период. Именно поэтому заводить тетрадь для записи показаний владельцам таких приборов не обязательно.
Другие модели «Инкотекс»
Итак, каким образом работает счетчик «Меркурий 200» и как снять показания с этого прибора, читатель теперь знает. Для того чтобы получить сведения о потраченной электроэнергии, владельцу квартиры нужно лишь посмотреть на табло и при необходимости пару раз нажать на кнопку.
Подобным образом показания при этом снимаются со всех счетчиков марки «Меркурий» как однофазных, так и трехфазных. Также такая же методика считывания используется и для современных электронных моделей большинства других производителей.
Можно ли использовать в АКСУЭ?
В большинстве случаев владельцы недвижимости у нас в стране передают показания счетчиков в организацию, поставляющую электроэнергию, по-старинке. То есть просто сообщив нужные сведения оператору по телефону. Но в наше время можно установить дома и специальную систему АКСУЭ, предназначенную для автоматической передачи данных. Такие комплексы перекачивают сведения о потраченной электроэнергии поставщику самостоятельно, без вмешательства владельца недвижимости.
Счетчики «Меркурий 200» заслужили хорошие отзывы от потребителей, помимо всего прочего, и за свою невысокую стоимость. При этом такие модели, по заявлению производителя, при необходимости можно использовать и в системах АКСУЭ. В особенности удобным такое использование «Меркурия 200» будет для отправки показаний многотарифных планов.
Счетчик «Меркурий 200»: отзывы
Если судить по информации, имеющейся в сети, владельцы домов и квартир считают эту модель «Инкотекс» довольно-таки надежным и точным прибором. Владельцы недвижимости хвалят и дизайн этих приборов учета. Внешний вид квартиры или помещения дома приборы от этого производителя в любом случае не портят.
Правда, некоторые функции в этом счетчике потребители считают лишними. Но пользоваться этим прибором, судя по отзывам, все-таки достаточно удобно. В любом случае мы выяснили, как снимать показания с электросчетчика Mercury 200. Хвалят эту модель и представители поставляющих компаний. Обмануть «Меркурий 200», по их заверениям, практически невозможно.
Хорошее мнение у пользователей сети сложилось и о других моделях от «Инфотекс». Очень хвалят владельцы недвижимости, к примеру, счетчик «Меркурий 230». Отзывы этот прибор хорошие заслужил за долгий срок службы и точность. Эта модель отличается еще большей надежностью, чем 200-я и при этом может использоваться в трехфазных сетях.
Советы по экономии электроэнергии
Многие владельцы недвижимости, таким образом, советуют ставить у себя дома именно электросчетчик «Меркурий 200». Как снимать показания с этого прибора, в любом случае через некоторое время эксплуатации легко поймет любой человек. Судя по отзывам, приборы этой модификации, помимо всего прочего, еще и ведут учет электроэнергии очень точно. То есть сколько ее будет потрачено, столько и отобразит счетчик.
Напоследок — несколько полезных советов в отношении того, как сэкономить электроэнергии в доме. Чтобы не переплачивать за пользование разного рода бытовой техникой, нужно:
- выключать приборы из розетки на ночь, или уходя на работу;
- заменить обычные лампочки накаливания на энергосберегающие.
Тем, кто пользуется бытовыми приборами ночью, стоит перейти на двухтарифный план. В темное время суток электроэнергия в большинстве регионов стоит едва ли не в два раза дешевле, чем днем.
<index>
Счетчик Меркурий 200 является однофазным устройством, позволяющим проводить многотарифный учет потребляемой электрической энергии в сетях с напряжением 220 В и частотой 50 Гц. Разработанный практически сразу после введения системы дневных и ночных тарифов, сегодня счетчик Меркурий пользуется популярностью у профессиональных электриков и его активно покупают люди. Качество, надежность и долговечность – вот черты, определяющие выбор. Ниже будут рассмотрены основные технические характеристики данного счетчика, нюансы его подключения, а также вопрос о снятии показаний с прибора.
Технические характеристики
Описание технических сторон электросчетчика Меркурий 200 следует начать с того, что в отличие от старых моделей приборов учета эта оснащена ЖК-дисплеем, который позволяет визуально снимать показания и видеть дополнительную информацию. Устройство также снабжено контроллером, благодаря чему можно добиться успешного включения его в автоматизированную систему контроля и учета электроэнергии (сокращенно АСКУЭ).
Стоит отметить следующие основные технические характеристики устройства:
- показатель номинального напряжения для нормальной работы должен быть равен 230 В;
- показатель рабочего напряжения находится в диапазоне от 0,9 до 1,1 от номинального;
- предельно допустимое напряжение – 0,8-1,15 от номинального;
- максимальное и номинальное значение силы тока составляет 60 А и 5А соответственно;
- частота равна 50 Гц (допускается отклонение на 2,5 Гц в большую и меньшую стороны);
- класс точности – 1, чувствительность (стартовый ток) – 20 мА.
ЖК-дисплей рассматриваемого счетчика при нажатии кнопок на панели может отображать следующую информацию:
- номер применяемого тарифа (Т1-Т4);
- расход электроэнергии с момента ввода в эксплуатацию, выраженный в кВт*ч по каждому тарифу, суммарное значение по всем тарифам;
- текущие время и дату;
- время перехода от одной тарифной зоны к другой;
- расход на первое число месяца за весь период работы прибора;
- адрес встроенного модема PLC и уровень его сигнала.
Для однофазного Меркурия 200, используемого преимущественно в двухтарифном режиме, интервал между поверками составляет 16 лет. Общий срок службы равен 30 годам, а гарантийный срок составляет 3 года.
Отличительные признаки
Для всех моделей двухфазных счетчиков Mercury 200 характерны следующие особенности:
- возможность составления личного ежедневного расписания тарифов, имеющего продолжительность год;
- количество программируемых тарифов имеет диапазон от 1 до 4;
- устройство фиксирует показатели текущего значения – напряжения, мощности и силы тока в сети;
- высокая степень прочности корпуса;
- герметичность, не допускающая попадания пыли и влаги на внутренние элементы устройства;
- температурная стойкость;
- наличие интерфейса CAN для соединения с общей системой контроля и учета.
PLC-модем, встроенный в счетчики Меркурий 200.04, позволяет считывать информацию с устройства и передавать ее по эл. сети, объединить несколько приборов в единую сеть, обеспечить контроль расхода электрической энергии и учет всевозможных потерь внутри сети. В дальнейшем можно произвести загрузку реестра показаний приборов учета из АСКУЭ в программу 1С, которую часто используют в управляющих организациях ЖКХ, ТСЖ и т.д.
Среди многотарифных моделей встречаются счетчики с маркировкой 201-208. Часть из них рассчитана на эксплуатацию при высоких и низких температурах. Модель 201 имеет компактные размеры и может использоваться для организации подведения электричества к дачному дому. Счетчик способен бесперебойно функционировать в помещении без организованного отопления, поскольку нижняя температурная граница для него находится на отметке в -40°C. Характерными чертами всех электросчетчиков торговой марки «Меркурий» являются высокая степень надежности и простота в использовании. Не имея опыта работы с новым техническим оборудованием, а счетчик Меркурий 200 относится именно к такому классу, можно смело рассчитывать на понимание принципа работы благодаря детальной инструкции и понятному интерфейсу. Научившись обходиться со счетчиком, впоследствии можно легко снимать с него показания, устанавливать необходимое количество тарифов.
Нюансы подключения
Стоит помнить, что подключаемый счетчик имеет ряд эксплуатационных ограничений. К параллельной цепи счетчика подводится напряжение, которое, согласно источникам, не должно превышать 253 В. Такое значение получается при принятии показателя номинального напряжения 220 В. Если же исходить из 230 В, то предельно допустимым окажется значение в 264,5 В. Именно поэтому информация по этому вопросу иногда разнится, можно встретить оба варианта.
Предельно допустимые значение тока в цепи не должны превышать 60 А. Соблюдение этих условий при эксплуатации счетчика позволит сохранить его работоспособность на протяжении длительного времени.
Важно! «Если эл. счетчик будет работать в составе АСКУЭ, то прежде чем подключиться, нужно поменять адрес и пароль, которые были установлены еще на заводе. Такая процедура предотвратит незаконный доступ к параметрам устройства через его интерфейс».
Монтажные работы допустимо выполнять только профессиональным электрикам, которые регулярно проходят инструктаж по технике электро- и пожаробезопасности и имеют 3 группу по электробезопасности для установок с напряжением до 1000В.
- Сначала устройство извлекается из упаковки и осматривается на предмет повреждений. Далее необходимо убедиться в сохранности заводских пломб.
- Проверенный счетчик монтируется на подготовленное место, защитную крышку колодки с контактной группой следует снять.
- Затем подключается цепь напряжения и тока. Все действия должны сверяться со схемой, которая представлена на самой крышке и в приложении к руководству по эксплуатации;
- Если счетчик будет использоваться в автоматической системе контроля и учета, то на этом шаге следует подключить цепь интерфейса CAN. Во время работы нужно руководствоваться инструкцией, схемой и соблюдать полярность.
- После подключения защитная крышка возвращается на место, фиксируется при помощи двух финтов и пломбируется.
- Для проверки правильности проделанной работы, устройство следует включить путем подачи на него сетевого напряжения и наблюдать за дисплеем. Если монтаж корректен, то на экране будет видна учтенная по конкретному тарифу электроэнергия.
- Финальный этап подразумевает внесение сведений о дате подключения и ввода в эксплуатацию в специальный формуляр.
Выбор счетчика
Перед тем, как отправиться за покупкой нового счетчика, желательно проконсультироваться с электриком, который будет осуществлять установку. Ему следует объяснить, какие именно электроприборы предполагается использовать в доме, поскольку может случиться так, что потребуется установка трехфазного прибора.
Важно! «Одним из факторов, определяющих выбор конкретного прибора учета потребляемой электроэнергии, является стабильность напряжения в центральной сети. В случае нестабильности не помешает выпрямитель тока или устройство, оснащенное запасным блоком питания. Сам прибор лучше всего купить у официального дилера производителя счетчиков Mercury – группы компаний Инкотекс».
Снятие показаний
Вопрос о том, как снять показания со счетчика, решается следующим образом. Поскольку по большей части используются два тарифа, для расчетов требуется два показателя:
- Т1 – расход в день;
- Т2 – расход в ночь.
Просмотреть показания можно двумя способами:
- Обратить внимание на дисплей и зафиксировать показатели для обоих тарифных режимов, а также автоматически высчитываемую их сумму. Значения появляются на экране периодически, через небольшой промежуток времени.
- Задействовать клавишу ввода на панели, которая позволит ускорить процесс перехода от одного показателя к другому. Кнопку можно нажимать столько раз, сколько потребуется. Сами показания следует считывать до запятой, виднеющейся на экране.
Далее будет проведено краткое описание процесса подсчета ежемесячной суммы по квартплате с учетом ряда нюансов. Если на счетчике запятая не видна, то выделить целое число помогут сотрудники компании, занимавшейся монтажом. Подробные разъяснения по этому вопросу часто обозначены в паспорте счетчика. Иногда десятые и сотые части просто подсвечиваются на экране другим цветом. В ином случае, чтобы каждый раз правильно считать сумму очередного платежа, необходимо переписывать все цифры.
Если на счетчике произошел сброс или он перешел на второй круг, то показания снимаются следующим образом: перед списанными с табло цифрами следует ставить 1, после чего из полученного значения отнимать показания прошлого месяца. Только при таком подходе удастся правильно посчитать расходы.
Точность приборов серии Меркурий 200, внушительный интервал между поверками, а также высокая степень защиты от подделки реальных показателей расхода позволяют включить данное устройство в список самых надежных приборов учета. Электронные пломбы и многоступенчатая система паролей лишь подкрепляют сказанные слова.
</index>
Счетчики предназначены для многотарифного учета активной электрической энергии и мощности, а также измерения параметров электрической сети в двухпроводных сетях переменного тока с последующим хранением накопленной информации, формированием событий и передачей информации в центры сбора данных систем АСКУЭ.
Счетчики предназначены для эксплуатации внутри закрытых помещений и в местах, имеющих защиту от влияния окружающей среды (в шкафах, в щитках).
МЕТРОЛОГИЧЕСКИЕ ХАРАКТЕРИСТИКИ
| Класс точности счетчиков: | 1 |
| Номинальное напряжение, В: | 230 |
| Базовый / максимальный ток, А: | 5/60 |
| Максимальный ток в течение 10 мс: | 30*I макс |
| Чувствительность при измерении активной энергии, А: | 0,02 |
ТЕХНИЧЕСКИЕ ХАРАКТЕРИСТИКИ
| Активная / полная потребляемая мощность цепью напряжения счетчика при номинальном напряжении, Вт/В*А | 2 / 10 |
| Полная мощность, потребляемая каждой цепью тока, не более, В*А | 2,5 |
| Дополнительная активная / полная потребляемая мощность цепью напряжения счетчика при номинальном напряжении, при наличии интерфейса PLC, Вт/В*А | 3 / 30 |
| Количество тарифов | 4 |
| Сохранность данных при перерывах питания, не менее, лет | 10 |
| Межповерочный интервал, лет | 16 |
| Гарантийный срок эксплуатации, лет | 3 |
| Наработка на отказ, не менее, ч | 220 000 |
| Диапазон рабочих температур, °С | от -40 до +55 |
| Масса, не более, кг | 0,6 |
| Габариты (ДхШхВ), мм | 156x138x58 |
Измерение, учёт, хранение, вывод на ЖКИ и передача по интерфейсам активной электроэнергии раздельно по каждому тарифу и сумму по всем тарифам за следующие периоды времени:
- энергия всего от сброса показаний;
- энергия на начало текущего и 12 предыдущих месяцев.
Модификации счетчиков, доступных для заказа:
| Модификация | Номинальный (максимальный) ток, А | Интерфейсы, реле |
|---|---|---|
| Меркурий 200.02 | 5(60) | CAN |
| Меркурий 200.04 | 5(60) | CAN, PLC-I |
Условные обозначения: Меркурий 200.0х
02 – интерфейс CAN;04 – интерфейс CAN и модем PLC.
Сертификаты:
Сертификат соответствия ТС Меркурий 2001.1 МБСвидетельство утверждения типа средств измерений Меркурий 200722.5 КБСертификат о признании утверждения типа средств измерений (Республика Казахстан) Меркурий 200192.7 КБСертификат утверждения типа средств измерений (Республика Беларусь) Меркурий 200790.7 КБ
Паспорт и руководство пользователя:
Руководство пользователя Меркурий 2001.1 МБ
Документы:
Описание типа Меркурий 200460.4 КБФормуляр Меркурий 200387.5 КБМетодика поверки Меркурий 2001.1 МБ
2. Описание счётчика и принципа его работы
2.1 Назначение счётчика
2.1.1 Модификации счётчика, на которые распространяется настоящее руководство, приведены в таблице 1
Таблица 1
| Модификации счётчика |
Дополнительные функции |
|
МКРКУРИЙ 200.02 ( R ) |
интерфейс CAN (RS-485) |
|
МЕРКУРИЙ 200.04 (М) |
отключение нагрузки интерфейс CAN PLC-модем (PLC-модем с расширенными функциями) |
|
МЕРКУРИЙ 200.05 |
отключение нагрузки интерфейс RS-485 PI Г.-модем |
2.1.2 Примеры записи счетчиков при их заказе и в документации другой продукции, в которой они могут быть применены:
«Счётчик ватт-часов активной энергии переменного тока статический однотарифный МЕРКУРИЙ-200.02», класс точности 1(2), АВЛГ.411152.020 ТУ».
«Счётчик ватт-часов активной энергии переменного тока статический многотарифный «МЕРКУРИЙ-200.04», класс точности 1(2), АВЛГ.411152.020 ТУ».
2.1.3 Счётчик предназначен для учёта активной электрической энергии в двухпроводных сетях переменного тока напряжением 230 В, частотой (50 ± 1) Гц, базовым/максимальным током 5/60 А соответственно.
2.1.4 Счётчик многотарифный сохраняет в энергонезависимой памяти с возможностью последующего просмотра на индикаторе значение учтенной активной энергии по четырём тарифам с момента ввода счётчика в эксплуатацию. А так же значение учтенной активной энергии с начала эксплуатации на первое число каждого из предыдущих 11 месяцев по каждому действующему тарифу и сумму по всем тарифам с нарастающим итогом.
2.1.5 Счётчик многотарифный позволяет просмотреть значения энергии на индикаторе с помощью кнопок на передней панели счётчика.
2.1.6 Счётчик многотарифный имеет встроенный интерфейс «CAN» или RS-485 (согласно таблицы 1) и может эксплуатироваться как самостоятельно, так и в составе автоматизированных систем контроля и учета электроэнергии.
2.1.7 По умолчанию, если не было дополнительно оговорено при заказе и иное не указано в особых отметках в паспорте АВЛГ.411152.020 ПС, счётчик поставляется с предустановленными часами соответствующими «московскому» часовому поясу и московским тарифным расписанием: Т1 с 07:00 до 23:00, Т2 с 23:00 до 07:00.
2.2 Условия окружающей среды
2.2.1 Счётчик предназначен для работы в закрытом помещении. По условиям эксплуатации относится к группе 4 ГОСТ 22261 с интервалом температур от минус 40 до плюс 55 °С.
Примечание: — При эксплуатации счётчиков при температуре от минус 20 до минус 40 °С допускается частичная потеря работоспособности жидкокристаллического индикатора
2.3 Состав комплекта счётчика
2.3.1 Состав комплекта счётчика приведён в таблице 2.
Таблица 2
| Обозначение документа | | Наименование и условное обозначение |
Кол. |
|
Счётчик активной энергии статический однофазный «Меркурий 200.02» (или «Меркурий 200.04» или «Медатоий 200.05») в потребительской таре |
1 | |
|
АВЛГ.411152.020 ПС |
Паспорт |
1 |
|
АВЛГ.411152.020 РЭ |
Руководство по эксплуатации |
1 |
|
АВЛГ.420.20.99-01 |
Планка |
1 |
|
АВЛГ.411152.020 РЭ1* |
Методика поверки с тестовым программным обеспечением | 1 |
|
АВЛГ.650.00.00* |
Преобразователь интерфейсов USB-CAN/RS-232/RS-485 «Меркурий 221» для программирования счетчиков и считывания информации по интерфейсу |
1 |
|
АВЛГ.651.00.00* |
Технологическое приспособление «RS-232 — PLC» для программирования сетевого адреса счетчика по силовой сети | 1 |
|
АВЛГ.699.00.00* |
Концентратор «Меркурий 225» для считывания информации со счетчиков по силовой сети | 1 |
|
АВЛГ.411152.028 PC** |
Руководство по среднему ремонту | 1 |
| * Поставляется по отдельному заказу организациям, производящим поверку и эксплуатацию счётчиков.** Поставляется по отдельному заказу организациям, проводящим послегарантийный ремонт. |
2.4 Технические характеристики
2.4.1Базовое значение тока (16) — 5 А. Максимальное значение тока (Imax) — 60 А.
Номинальное значение напряжения (Uном) — 230 В. Диапазоны напряжения соответствуют приведённым в таблице 3.
Таблица 3
| Диапазон напряжения | Значение диапазона |
| Установленный рабочий диапазон | от 0,9 до Uном |
| Расширенный рабочий диапазон | от 0,8 до 1,15 Uном |
| Предельный рабочий диапазон | От 0 до 1,15 Uном |
2.4.3 Частота сети (50+1) Гц.
2.4.4 Пределы допускаемой основной относительной погрешности счётчиков соответствуют классу точности 1 или 2 согласно ГОСТ Р 52322.
2.4.5Стартовый ток (чувствительность)
Счётчик начинает регистрировать показания при значении тока 20 мА для счётчика класса точности 1 и 25 мА для счётчика класса точности 2, при коэффициенте мощности, равном единице.
2.4.6 В счётчике функционирует импульсный выход основного передающего устройства. При переключении счётчика в режим поверки этот выход функционирует как поверочный. Переключение телеметрия/поверка осуществляться по команде от интерфейса.
2.4.6.1Постоянная (передаточное число) счётчика соответствует 5000 имп/кВтч или 10000 имп/кВтч.
2.4.6.2 В состоянии «замкнуто» сопротивление выходной цепи передающего устройства не превышает 200 Ом. В состоянии «разомкнуто» — не менее 50 кОм.
Предельно допустимое значение тока, которое выдерживает выходная цепь передающего устройства в состоянии «замкнуто», не превышает 30 мА.
Предельно допустимое значение напряжения на выходных зажимах передающего устройства в состоянии «разомкнуто» не менее 24 В.
2.4.7 Отсчёт потребляемой энергии ведётся по жидкокристаллическому индикатору (ЖКИ). На ЖКИ счётчика может отображаться:
-номер текущего тарифа «Т1», «Т2», «ТЗ», «Т4»;
-значение потребляемой электроэнергии с начала эксплуатации по каждому тарифу и сумму по всем тарифам в кВт-ч;
-текущее значение активной мощности в нагрузке в кВт (справочное значение);
-текущее время;
-текущая дата — число, месяц, год;
-значение потребляемой электроэнергии с начала эксплуатации на первое число каждого из предыдущих 11 месяцев по каждому тарифу и сумму по всем тарифам (данные учёта электроэнергии отображаются в целых единицах кВтч);
-время переключения тарифных зон (тарифное расписание на текущий день);
-номер сетевого адреса и номера сети (для счетчиков «Меркурий 200.04» и «Меркурий 200.05»);
-уровень сигнала PLC (для счетчиков «Меркурий 200.04» и «Меркурий 200.05»).
2.4.8 Счётчик обеспечивают программирование и считывание с помощью компьютера через интерфейс связи следующих параметров:
-индивидуального адреса;
-группового адреса;
-тарифного расписания и расписания праздничных дней:
-текущего времени (часы, минуты, секунды);
-даты (числа, месяца, года);
-флага разрешения перехода с «летнего» времени на «зимнее» и обратно;
-чтение мощности нагрузки;
-флага разрешения коррекции времени кнопками счетчика;
-передаточного числа импульсного выхода;
-скорости обмена;
-разрешение циклической индикации и управление ей;
-числа действующих тарифов;
-лимита мощности;
-лимита энергии за месяц.
2.4.10 Счётчик выполняет функцию управления нагрузкой. Управление нагрузкой осуществляется импульсным выходом (контакты 10, 11) путём перевода в соответствующий режим по команде интерфейса CAN (RS-485) или PLC- модема. Управление нагрузкой осуществляется исполнительным механизмом, состояние которого определяется состоянием импульсного выхода. Нагрузка отключена — состояние контактов 10, 11 «замкнуто», нагрузка подключена — состояние контактов 10, 11 «разомкнуто».
2.4.11 Точность хода часов при нормальной температуре (20±5°С) не более ± 0,5 с/сут. Точность хода часов при отключенном питании и в рабочем диапазоне температур не превышает ± 5 с/сут.
2.4.12 Активная и полная мощность, потребляемая цепью напряжения счётчика при номинальном напряжении, нормальной температуре и номинальной частоте не превышает 2 Вт и 10 В-А соответственно.
2.4.12.1 В счётчике с PLC-модемом активная и полная мощность не превышает 3 Вт и 30 В-А соответственно.
2.4.13 Полная мощность, потребляемая цепью тока счетчика при базовым токе, номинальной частоте и нормальной температуре, не превышает 2,5 ВА.
2.4.14 Начальный запуск счётчика.
Счётчик начинает нормально функционировать не позднее чем через 5 с после того, как к его зажимам будет приложено номинальное напряжение.
2.4.15 Отсутствие самохода
При отсутствии тока в последовательной цепи и значении напряжения, равном 1,15 Uном, испытательный выход счётчика не создаёт более одного импульса в течение времени, равного 4,4 мин и 3,5 мин для счётчиков класса точности 1 и 2 соответственно.
2.4.16 Счётчик выдерживает кратковременные перегрузки током, превышающим в 30 раз максимальный ток с допустимым отклонением от 0 % до минус 10 % в течение одного полупериода при номинальной частоте.
При этом изменение погрешности счетчика при топе равном 16 и коэффициенте мощности, равном единице, не превышает ±1,5 %.
2.4.17 Счетчик устойчив к провалам и кратковременным прерываниям напряжения.
2.4.18 Изоляция
2.4.18.1 Изоляция между всеми соединёнными цепями тока и напряжения с одной стороны, «землей» и соединёнными вместе вспомогательными цепями с другой стороны, при закрытом корпусе счётчика и крышке зажимов выдерживает в течение 1 мин воздействие напряжения переменного тока, величиной 4 кВ (среднее квадратичное значение) частотой 45-65 Гц.
2.4.18.2 Изоляция между соединёнными между собой последовательной и параллельной электрическими цепями счётчика и «землей» выдерживает десятикратное воздействие импульсного напряжения одной, а затем другой полярности пиковым значением 6 кВ.
2.4.19 Установлениый предельный рабочий диапазон температур от минус 40 до плюс 55 °С.
2.4.20 Предельный диапазон хранения и транспортирования от минус 45 до плюс 70 °С.
2.4.21 Средняя наработка счётчика на отказ не менее 150000 часов.
2.4.22 Средний срок службы счётчика до капитального ремонта 30 лет.
2.4.23 Конструктивные параметры счётчика:
-масса не более 0.6 кг;
-габаритные размеры 156x138x58 мм.
2.5 Устройство и работа счётчика
2.5.1 Конструктивно счётчик состоит из следующих узлов:
-корпуса (основания корпуса, крышки корпуса, крышки зажимов);
-контактной колодки с датчиком тока (шунт);
-печатной платы модуля электронного;
-толкателей кнопок управления индикацией на корпусе счетчика.
Печатная плата модуля электронного представляет собой плату с электронными компонентами, которая устанавливается в основании корпуса на упоры и закрепляется защёлками. Печатная плата подключается к контактной колодке с помощью проводов.
На печатной плате находятся:
-микросхема — усилитель сигналов;
-блок питания;
-микроконтроллер (МК);
-энергонезависимое запоминающее устройство;
-элемент резервного питания;
-микросхема драйвера интерфейса;
-PLC-модем (для «Меркурий 200.04» и «Меркурий 200.05»)
-элементы оптронных развязок.
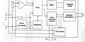
2.5.2 Структурная схема счётчика приведена на рисунке 1
Структурная схема счётчика
2.5.2.1 Датчики тока и напряжения.
В качестве датчика тока в счётчике используется шунт.
В качестве датчика напряжения в счётчике используются резистивный делитель.
Сигналы с датчика тока поступают на вход микросхемы усилителя сигналов, сигналы с да пика напряжения поступают на аналоговый вход микроконтроллера.
2.5.2.2 Микроконтроллер производит обработку аналоговых сигналов, поступающих с датчика напряжения и микросхемы-усилителя сигналов, обрабатывает полученные сигналы и посылает полученный результат на жидкокристаллический индикатор для отображения.
2.5.2.3 МК управляет всеми узлами счётчика и реализует измерительные алгоритмы в соответствии со специализированной программой, помещенной во внутреннюю память программ. Управление узлами счётчика производится через программные интерфейсы, реализованные на портах ввода/вывода
2.5.2.4МК:
-UART для RS-485 или CAN;
-двухпроводный для PLC;
-I2C интерфейс для связи с энергонезависимой памятью.
МК периодически определяет текущую тарифную зону, формирует импульсы телеметрии, ведет учет энергии и времени, обрабатывает поступившие команды по интерфейсу или модему и, при необходимости, формирует ответ. Кроме данных об учтённой электроэнергии в ОЗУ МК хранятся калибровочные коэффициенты, тарифное расписание, серийный номер, версия программного обеспечения счётчика т.д. Калибровочные коэффициенты заносятся в память на предприятии-изготовителе и защищаются удалением перемычки разрешения записи. Вез вскрытия счётчика и установки перемычки нельзя изменить калибровочные коэффициенты на стадии эксплуатации счётчика.
При отсутствии напряжения питания МК переводится в режим пониженного потребления с низанием от литиевой батареи с напряжением 3 В. Каждую секунду МК переходит в нормальный режим для непрерывного подсчёта времени.
МК синхронизирован внешним кварцевым резонатором, работающим на частоте 32,768 кГц. Установка и коррекция точности хода часов производится программным способом.
МК управляет работой устройства индикации с целью отображения измеренных данных. Индикация может изменяться посредством кнопки управления индикацией.
Для организации связи с внешним управляющим компьютером используется микросхема драйвера интерфейса. Информационные интерфейсные сигналы от МК черев опторазвязку поступают на микросхему драйвера интерфейса, работающей на скорости от 600 до 9600 Бол. Сигналы от микросхемы драйвера интерфейса поступают на контакты 2, 3 счётчика.
2.5.2.4Энергонезависимое запоминающее устройство
В состав УУ входит микросхема энергонезависимой памяти (EEiPROM).
Микросхема предназначена для периодического сохранения данных МК. В случае возникновения аварийного режима («зависание» МК или падение напряжения литиевой батареи) МК восстанавливает данные из EEPROM.
2.5.2.5 Блок оптронных развязок.
Блок оптронных развязок выполнен на трех оптопарах светодиод-фототранзистор. Две оптопары предназначены для обеспечения гальванической развязки цепей интерфейса счётчика. Один оптрон используется для импульсного входа счётчика.
2.5.3 Устройство индикации счётчика состоит из жидкокристаллическою индикатора (ЖКИ) и драйвера ЖКИ.
Драйвер ЖКИ осуществляет динамическую выдачу информации, помещенной в его память, на соответствующие сегменты ЖКИ.
Табло ЖКИ содержит следующие элементы индикации:
-восемь разрядов учтённой энергии с фиксированной запятой перед двумя младшими разрядами;
-пиктограммы отображения тарифов (T1, Т2, ТЗ, Т4) — слева;
-пиктограмма «Сумма» — в нижней части индикатора;
-пиктограммы «с», «кВт», «кВт ч», «Вт» — справа;
-пиктограммы курсоров — вверху.
2.5.4 Опрос состояния кнопок управления производится МК на программном уровне.
Используемые источники:
- https://pouchetu.ru/elektricheskij/merkurij-200
- https://fb.ru/article/457656/kak-snyat-pokazaniya-s-schetchika-merkuriy-opisanie-sposobyi-i-otzyivyi
- https://okommunalke.ru/schetchiki/merkurij-200
- https://www.incotexcom.ru/catalogue/m200
- http://snip1.ru/stroymaterial/schetchik-merkurij-200/opisanie-schyotchika-merkurij-200i-principa-ego-raboty/

















